

皮带(螺旋)计量秤、皮带(螺旋)配料秤。
仪表通过严格的空间辐射、高压静电放电、高低温环境测试,具有高可靠性
全金属外壳,开关量输入/输出、模拟量输入/输出均物理隔离,且功能可自定义,使用灵活,运行可靠
两路AO输出,单台仪表可控制两台皮带给料机,实现皮带秤配料功能
支持实物标定、挂码标定、给料机线性标定
快速收敛的滤波算法,数据跟踪速度快,显示稳定
先进的模型控制算法能准确预测各个控制值的效果,提前调整控制量,响应快,超调小
二级PID算法,控制速度更快、精度高
具有累控、水份补偿功能
有体积计量模式功能
具有参数备份和恢复功能,防止仪表参数被意外修改
多台仪表间可通过CAN接口组成主从配料系统
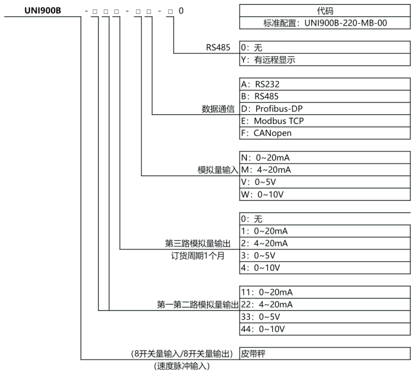
支持RS232/RS485通信接口(ModbusRTU协议)和CAN、ModbusTCP、Profibus-DP等现场总线接口
中文菜单,人机交互友好
项目 | 技术参数 |
电源 | 180VAC~265VAC,50/60HZ |
消耗功率 | ≈18瓦(含8路标准传感器负载) |
工作温度 | -5℃~65℃(23 °F到137°F) |
重量 | ≈2.7kg |
模拟量输出通路 | 1路/2路/3路(*) |
开关量输入通路 | 4/8路隔离输入(*) |
开关量输出 | 阻性负载最大驱动能力每路0.5A,共点3A(A) |
数值显示 | 高亮度荧光显示管(VFD显示) |
显示范围 | 100-500,000 |
适用的传感器类型 | 所有电阻应变式称重传感器 |
传感器输入电压 | 直流电10V±5%,最大可提供250mA的电流 |
输出灵敏度 | 0.3μV/格~0.30mV/格 |
输入阻抗 | DC500V时,每个端子之间阻抗不小于100MQ |
有效输入电压范围 | 0.03mV~30.0mV |
非线性误差 | ≤满刻度的0.005% |
采样速率 | 最高每秒200次 |
内部分辨率 | 1/16,000,000 |